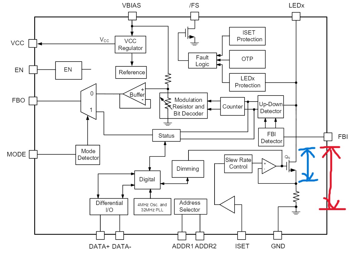
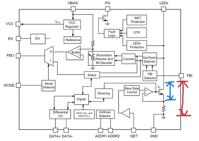
Hi, I checked the electrical characteristics section of the MPQ7225-AEC1 datasheet and found that the LEDx headroom voltage is 300mV at 200mA.
Do you mean the blue area or the red area?
Thanks.
Hi, I checked the electrical characteristics section of the MPQ7225-AEC1 datasheet and found that the LEDx headroom voltage is 300mV at 200mA.
Do you mean the blue area or the red area?
Thanks.
Hello,
According to the datasheet, the FBI pin indicates the current sink headroom information input between multiple MPQ7225 devices. The FBO pin is used as the current sink headroom information output between multiple MPQ7225 devices where FBI daisy chains sequentially between MPQ7225 drivers as shown:
But the headroom voltage per channel current refers to the voltage across the LED channels that is read though the FB in and out pins, aligning with what you have drawn in red. Hope this provided some insight.
Best,
Krishan
This topic was automatically closed 90 days after the last reply. New replies are no longer allowed.